автордың кітабын онлайн тегін оқу Пневматика и робототехника. О пневмо- и гидроавтоматике в мехатронике
Н. Н. Новиньков
Пневматика и робототехника
О пневмо- и гидроавтоматике в мехатронике
Шрифты предоставлены компанией «ПараТайп»
© Н. Н. Новиньков, 2022
Более 55 лет в России после популярной брощюры «Воздух управляет автоматами» 1963 г. ничего не издавалось. За это время пневматика далеко ушла вперед. Потому так велико значение этой книги. Работа «Пневматика и робототехника» может быть полезна не только студентам ВТУЗов, но и опытным конструкторам, занятым механизацией и автоматизацией производства. В книге три части, посвященных простым решениям в пневмоуправлении, мехатронике без электроники в пневмогидроавтоматике, концепции робототехники.
ISBN 978-5-0059-2853-5
Создано в интеллектуальной издательской системе Ridero
Оглавление
Введение
К началу 1970-х годов в СССР была введена система стандартов ЕСКД (единая система конструкторской документации), которая положила начало и системе элементов пневмоавтоматики. Однако система условных обозначений аппаратов пневмо- и гидроавтоматики (воздухо-, гидрораспределители, управляющие ими клапаны и «пилоты») остались не охваченными системой ЕСКД. В прилагаемой таблице 1 обозначений элементов пневмоавтоматики отмечены знаком «*» те из них, на которые были выпущены в 1968–1972 годах стандарты ЕСКД. Остальные аппараты, обозначения которых приводятся в таблице, взяты из каталогов инофирм (например, германской фирмы «Бош», фирмы Parker Hannifin, США, японской фирмы «Конанэлектрик»).
Характеристику аппаратов в принципиальных схемах и технических текстах принято обозначать в виде математической дроби: 2/2, 3/2, 4/2, 5/2, 4/3, 5/3, 6/3… Числитель дроби означает число входов и выходов энергетических потоков — сжатого воздуха или гидрожидкости — условно в виде жирных стрелок, проходящих поперечно оси золотника, внутри прямоугольников или квадратов, отражающих перемену направлений этих потоков. В иностранной (немецкой, французской, англоязычной и японской) технической литературе энергетические (магистральные) каналы аппаратов распределения энергопотоков называют словом «ход», и поэтому про аппараты говорят (и пишут): «трёхходовой», «четырёхходовой» и т. д. Но, чтобы в русском переводе не путать этот термин с понятием «движение» (а не «отверстие» в корпусе аппарата), в таблице 1 о числе входов-выходов дробного обозначения аппаратов применён общепризнанный российский термин «линия», то есть «трёхлинейный», «четырёхлинейный» и т. д. аппарат. Знаменатель дробного обозначения показывает число позиций, которые может занимать золотник аппарата: 2 или 3 (хода, например: 2 — влево и вправо + третий — в среднее, нулевое положение). Торцевые (тонкие) линии, переключающие аппарат (влево, вправо или вниз-вверх) не фигурируют в дробном обозначении. Обозначение и назначение элементов схем пневмоавтоматики приведены в таблице 1.
Таблица 1 выполнена на семи листах (страницах) и имеет семь разделов: 1) трубопроводы [п. 1.2б «Перекрещивание трубопроводов» — стандартное обозначение (с волной) в сложных принципиальных схемах употреблять не рекомендуется (в этом отличие предлагаемой редакции табл. 1 от устаревших обозначений в [1] — схема окажется в виде «амурских» или «дунайских» волн, — а также кажущееся несущественным отличие в изображении стрелок энергопотоков по краям прямоугольников и квадратов — без наклона — позволило в мелкомасштабных схемах управления существенно раздвинуть параллельные линии, входящие в и исходящие из аппаратов), а соединения трубопроводов — тройники и крестовины — в современных схемах обозначают жирной точкой (показано в п. 1.2а табл. 1)]; 2) узлы подготовки воздуха; 3) распределители и клапаны (в гидравлике принято клапаны управления называть «пилотами»); 4) способы и элементы управления (согласно теории автоматического управления, этих способов всего три: путевое управление (упорами, кулачками), временно́е и по технологическому параметру); 5) пневмомуфты в поворотных многоместных устройствах; 6) логические элементы (ДА, НЕ [но не добавлять букву «Т»! ], И, ИЛИ и «память» — триггер); 7) счётные пневмоблоки.
Условия составления и «чтения» пневмо- и гидросхем:
1. Исходное состояние схемы статично. Все аппараты сохраняют положение, в котором их оставило предыдущее внешнее воздействие. Включение схемы в сеть сжатого воздуха (открыванием вентиля п. 2б табл. 1) не вносит никаких кинематических изменений в положение золотников аппаратов схемы. И лишь должностное вмешательство рабочего-оператора (или наладчика, слесаря-ремонтника) производит требуемые переключения в схеме, отличающиеся от исходного состояния (при наличии электромагнитов в аппаратах и пневмоэлектродатчиков п. 4.2 и 4.4 табл. 1 — ещё и электрика).
2. Линии, изображающие магистральные трубопроводы (жирные), в пневмо- и гидросхемах показывают примыкающими (как к корпусу аппарата) только к одному из двух (или трёх) схемных прямоугольников или квадратов (тоже жирно обведённых), соединённых в один ряд (горизонтальный или вертикальный) без просвета. Нормальнозакрытые линии, примыкающие к прямоугольнику (квадрату), ограничивают в аппарате коротким значком в виде маленькой буковки «т» (см. п. 3.2 в табл. 1). Когда горизонтально изображённый в табл. 1 аппарат в принципиальной схеме управления удобнее расположить с магистральными входами и выходами, симметрично показанными в таблице (симметрично вокруг горизонтальной оси золотника), то буковка «т» оказывается перевёрнута «вверх ногами» или повёрнута набок в вертикальном варианте изображения аппарата. И этот же значок (т) может оканчиваться знаком перекрытого выхода из аппарата в атмосферу — незакрашенным треугольничком (в пневматике, п. 1.4б табл. 1) и неперекрытого — как в п. 3.1 и др. в табл. 1.
3. Выход из аппарата, закрытый пробкой, обозначается короткой жирной линией, оканчивающейся знаком умножения, п. 1.5а в табл. 1). Ввод в аппарат сжатого воздуха показывают короткой магистральной (жирной) линией, начинающейся из вершины незакрашенного равностороннего треугольничка (п. 1.3 табл. 1) [в гидросхемах — равносторонний треугольничек — закрашенный]. Внутри прямоугольников (квадратов) магистральные потоки показывают жирными стрелками (п. 3 табл. 1 и др.). К какому из прямоугольников (квадратов) двухпозиционных золотников аппаратов в схеме статического положения должны быть присоединены магистральные трубопроводы-линии? Ответ: только к одному, на торец которого есть или было (и аппарат это «помнит») воздействие сжатого воздуха либо есть постоянное воздействие пружины или подпор сжатого воздуха (п. 3.1, 3.2, 3.7 и 4.1.2б табл. 1, где он действует с торца аппарата) (подпор — это «пружина», которая никогда не разрушается от «усталости»). Его показывают отведённым от тройника снаружи аппарата через пневмосопротивление (на самом деле — поперечное миллиметровое сверление в золотнике в отсеке подвода сжатого воздуха в «большое» сверление со стороны его малого торца, то есть малого прямоугольничка, пририсованного к торцу аппарата на схеме). Для трёхпозиционных аппаратов в статическом положении входы и выходы магистральных трубопроводов показывают присоединёнными только к среднему прямоугольнику. А в малых прямоугольничках управления аппаратом, показанных слева и справа трёхпозиционного аппарата, содержится знак воздействия (электромагнит в виде поперечной косой линии или незакрашенный треугольничек пневмоуправления). Над ними показывают обозначения пружин (в виде горизонтальной «молнии»), удерживающих аппарат в среднем статическом положении.
4. «Поезд» из двух (реже — трёх, как, например, на рис. 3) «вагончиков» -прямоугольников, изображающих пневмо- или гидрозолотник, тронется из исходного состояния (корпус аппарата, который не показывают в схемах, и примыкающие к нему линии-трубопроводы — как вокзал, входы и выходы которого остаются на месте) до следующей станции (позиции), только если в одну торцевую линию (слева или справа) управления им поступит «сигнал» — сжатый воздух. Электромагнитом или рычагом, кнопкой, педалью переключают вручную (как на рис. 3) или ногой (п. 4.1.1б табл. 1). При этом противоположная ей линия управления (по оси золотника) должна (рис. 1) иметь выход в атмосферу (п. 1.4 табл. 1) через другой аппарат (один или несколько). Это самое главное условие работоспособности схемы! [Мнемонически «атмосфера» в пневматике (незакрашенный треугольничек) то же самое, что «масса» в электросхемах постоянного тока]. Однако такое заранее предусмотренное тупиковое противодействие с противоположной стороны золотника преодолевается за счёт применения дифференциального аппарата (п. 3.6 табл. 1), у которого, например, правый торец золотника имеет площадь «поршня» в 1,5–2 раза больше левого. Эту разницу обозначают с меньшей стороны площади торца золотника дополнительным прямоугольничком, вдвое меньшим большого прямоугольника-«вагончика», к которому он жирно пририсован. Ручные (и ножные педальные) переключатели по своей сути являются дифференциальными, так как для их переключения необходимо преодолеть действие пружины или/и подпор сжатого воздуха (п. 4.1.2, п. 6 табл. 1 и рис. 1 из рекламного проспекта выставки «Станки США — 74»).
5. Не рассматривается конструктивное устройство аппаратов пневмоавтоматики и гидравлики (как у Норберта Винера в «Кибернетике»), за исключением особых случаев, как и монтажные схемы. Например, очень важный вопрос размещения пневмо- и гидроаппаратов на панелях с использованием «притычного» их монтажа. В массовом производстве для замены неисправного аппарата недопустимо создавать простои на отвинчивание-привинчивание магистральных и управляющих трубопроводов. Притычный монтаж на приборной панели по отверстиям или овальным «окнам» с уплотнениями в случае какой-то неисправности отнимает время только на отвинчивание (и привинчивание) четырёх, а то и двух-трех винтов крепления аппарата, а все схемные соединения выполняют конструктивно внутри панели.
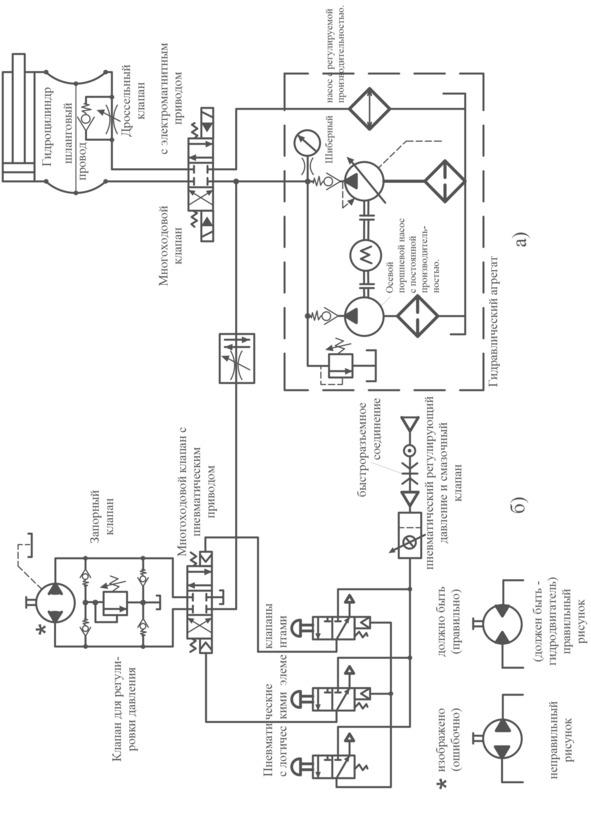
6. Целью автоматизации технологических процессов средствами пневмо- и гидроавтоматики является экономия «живого труда», то есть нормы времени (в зарплате основных производственных рабочих) по сравнению с прошлым трудом (стоимостью), затраченным на создание пневмо- и гидросистем, предназначенных для усиления человеческих способностей Примером абстрактной пневмогидросхемы может послужить схема из упомянутого рекламного проспекта выставки «Станки США — 74» (рис. 1). Особенностью схемы является то, что узел подготовки воздуха в американской схеме показан с фильтром в виде поперечной пунктирной линии, а регулятор давления и смазочный клапан — в общем прямоугольнике с фильтром-кружочком в середине, косо перечёркнутым регулировочной стрелкой.
с рекламного проспекта фирмы США Parker Hannifin GMBH NMF
«Полная пневматическая и гидравлическая программа» (С выставки
«Станки США-74» в Москве — Bulletin‒0094‒B3); а) гидравлический
контур, б) пневмогидравлический контур.
Часть первая.
Простая пневматика
1.1. Пневмопривод и пневмогидропривод в простой пневматике
Технический прогресс доказал, что современный колёсный транспорт (рельсовый и безрельсовый) немыслим без быстродействующего пневмопривода как в тормозных системах, так и в открывании и закрывании дверей в пассажирском транспорте. Но более всего пневмо- и пневмогидропривод используется в оборудовании и технологической оснастке в различных отраслях производства при его механизации и автоматизации. При этом решение задач механизации зачастую осуществляется при помощи чисто пневматических систем автоматического управления, без вмешательства в электросхемы основного оборудования. Такому невмешательству способствует использование таких же принципов построения систем пневмоуправления, что и в электроуправлении.
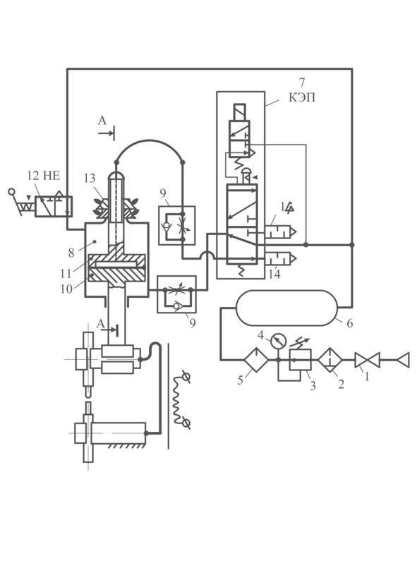
В пневмо- и гидросхемах чаще всего исполнительные механизмы и их приводы показывают как в станочных кинематических схемах (по ЕСКД) условно, обозначая приводы поступательного хода в виде поршневых цилиндров (рис. 2а и 2б) в горизонтальном, вертикальном или наклонном положении. Короткоходные цилиндры используются чаще всего в зажимных механизмах технологической оснастки, а длинноходные — транспортные — в оборудовании. Приводы вращательного движения с неограниченным ходом (пневмотурбинки и гидромоторы) в схемах управления изображаются в виде окружности, к которой примыкают горизонтально диаметрально противоположные магистральные трубопроводы (жирные линии), оканчивающиеся обращёнными вершиной внутрь окружности треугольничками: незакрашенными, если трубопроводы пневматические, и закрашенными, если трубопроводы гидравлические. Вращательные приводы с ограниченным ходом (лопастные) показывают на схемах в виде полуокружности выпуклостью вверх, со сплошной горизонтальной линией диаметра, к которому на равном расстоянии от центра дуги полуокружности примыкают магистральные трубопроводы, оканчивающиеся обращёнными внутрь полуокружности вершинами треугольничков — соответственно закрашенными или незакрашенными.
машиной типа МТ, содержащий отечественное обозначение элементов
узла подготовки сжатого воздуха).
электродами), 13 — контр-гайки (барашковые) регулирования
размера зазора).
В качестве примера (почти) чисто пневматической схемы управления на рис. 2а приведена пневмосхема стационарной точечной сварочной машины типа МТ. Она содержит: вентиль 1, фильтр-влагоотделитель 2, редукционный клапан 3 понижения сетевого давления сжатого воздуха до требуемого технологического, манометр 4, маслораспылитель 5 (лубрикатор, подающий жидкую смазку в пневмосистему в виде масляного тумана) [в слесарном просторечии узел из элементов 2, 3 и 4, 5, соединённых двумя короткими патрубками, называют «гребёнка» (с тремя зубцами)] н ресивер 6 —
